| Availability: | |
|---|---|
| Quantity: | |
GDQ
WEIDU
Gas filters are essential components in gas transmission and distribution systems. To ensure the proper functioning and protection of equipment and instruments such as pressure regulators, valves, flow meters, and pressure gauges, solid impurities must be removed from the gas stream. For this purpose, a filter with the required filtration accuracy must be installed upstream. Gas filters are suitable for natural gas, liquefied petroleum gas, city gas, and other similar gases.
Easy installation, operation and maintenance.
Optional filtration accuracy with differential pressure gauge to monitor filter clogging.
Large filtration area and low flow resistance.
Durable stainless steel filter element, easy to clean and reusable.
ASME standard filter with ASME flanges, compatible with imported gas Roots flow meters.
Table 2
Model Specifications
Technical Parameters | GDQ -40A | GDQ -50A | GDQ -80A | GDQ -100A | GDQ -150A | GDQ -200A | GDQ -250A | GDQ -300A |
Maximum Flow (m³/h) | 70 | 160 | 400 | 650 | 1600 | 2500 | 4000 | 6500 |
Pressure Loss (kPa) | 0.4 | 1.5 | ||||||
Nominal Pressure | 1.6 MPa, 2.5 MPa, 4.0 MPa | |||||||
Filtration Accuracy | 20 μm(500 mesh), 40 μm(300 mesh), 50 μm(200 mesh), 130 μm(120 mesh) | |||||||
Housing Material | Q235R \ 20 | 16MnR, Q345B | ||||||
Screen Material | Stainless Steel Wire Mesh | |||||||
Working Temperature | -30 °C ~ +80 °C | |||||||

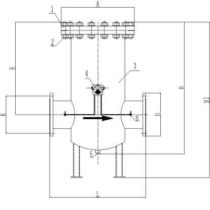
1. Top Cover 2. Plug Assembly 3. Housing 4. Differential Pressure Gauge 5. Drain Seat 6. Small Ball Valve
Unit: mm Table 4
Model & Specs | Nominal Pressure | A | D | L | H | E | Flange Connection Dimensions | |
K | n×Φ | |||||||
GDQ-25 | PN16 ~ PN40 | Φ183 | Φ115 | 240 | 260 | 98 | Φ85 | 4×Φ14 |
GDQ-32 | Φ183 | Φ140 | 240 | 260 | 98 | Φ100 | 4×Φ14 | |
GDQ-40 | Φ183 | Φ150 | 240 | 260 | 98 | Φ110 | 4×Φ18 | |
GDQ-50 | Φ240 | Φ165 | 300 | 388 | 225 | Φ125 | 4×Φ18 | |
GDQ-80 | Φ285 | Φ200 | 380 | 478 | 290 | Φ160 | 8×Φ18 | |
GDQ-100 | PN16 | Φ340 | Φ220 | 440 | 590 | 355 | Φ180 | 8×Φ18 |
PN25 ~ PN40 | Φ340 | Φ235 | 440 | 590 | 355 | Φ190 | 8×Φ22 | |
GDQ-150 | PN16 | Φ445 | Φ285 | 560 | 820/980(H1) | 555 | Φ240 | 8×Φ22 |
PN25 ~ PN40 | Φ445 | Φ300 | 560 | 820/980(H1) | 555 | Φ250 | 8×Φ26 | |
GDQ-200 | PN16 | Φ565 | Φ340 | 760 | 1050/1250(H1) | 740 | Φ295 | 12×Φ22 |
PN25 | Φ565 | Φ360 | 760 | 1050/1250(H1) | 740 | Φ310 | 12×Φ26 | |
PN40 | Φ580 | Φ375 | 760 | 1050/1250(H1) | 740 | Φ320 | 12×Φ30 | |
GDQ-250 | PN16 | Φ680 | Φ405 | 870 | 1380/1580(H1) | 870 | Φ355 | 12×Φ26 |
PN25 | Φ680 | Φ425 | 870 | 1380/1580(H1) | 870 | Φ370 | 12×Φ30 | |
PN40 | Φ680 | Φ450 | 870 | 1380/1580(H1) | 870 | Φ385 | 12×Φ33 | |
Determine the drainage cycle based on usage conditions, and promptly discharge impurities.
When the pressure increases significantly due to filter clogging, the filter screen should be dismantled and cleaned or replaced in a timely manner. Typically, clean the filter every 1,000–1,500 hours of operation, and replace the filter screen after approximately 8,000 hours of operation. Before cleaning or replacing the filter element, shut off the inlet and outlet valves of the filter and purge the internal gas with nitrogen. After each cleaning, conduct a leak test again. Once no leakage is confirmed, purge the air inside the filter with nitrogen before returning it to service.
If equipped with a differential pressure gauge, close the inlet and outlet valves at both ends of the gauge before introducing gas. After the gas pressure stabilizes, slowly open both inlet and outlet valves to avoid excessive unilateral pressure on the differential pressure gauge.
